廠家實力視頻:
生產車間面積超2.5萬㎡,公司現有員工340余人,其中研發技術人員占20%,年產量5000臺,連續2年產值超3億。

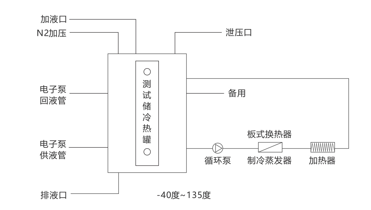
應用行業

設備應用:實現為汽車電子泵提供高溫、低溫測試用防凍液系統, 也可做冷熱沖擊測試用系統;
設備配套及行業:汽車行業、航天工業、機械裝備、科研實驗等行業
應用原理
設備原理及功能優勢: 儲冷熱容器內注入防凍液,采用全密閉循環系統,這樣避免了防凍液和 外界的空氣接觸,保證無水汽凝結。膨脹箱帶有氮氣保護后,導熱液體 的溫度范圍也會被拓寬,因為其沸點被提升了。另外,導熱液體和環境 中的氧氣接觸產生的氧化也被避免了,因此延長了導熱液體的使用壽命。
| 型號 | KRYP-15W KRYP-15 | KRYP-25W | KRYP-38W | KRYP-60W |
| 溫度范圍 | -40℃~135℃ |
| 罐內容積 | 60L | 100L | 200L | 300L |
| 加熱功率 | 15kW | 25kW | 38kW | 60kW |
制 冷 量 | 135℃ | 15kW | 25kW | 38kW | 60kW |
| 20℃ | 15kW | 25kW | 38kW | 60kW |
| 0℃ | 15kW | 25kW | 38kW | 60kW |
| -20℃ | 10kW | 16kW | 26kW | 37kW |
| -35℃ | 4kW | 6.5kW | 10kW | 15kW |
| 溫控精度 | ±0.3℃ |
| 系統壓力顯示 | 制冷系統、循環系統壓力采用壓力傳感器檢測顯示在觸摸屏上 |
| 控制器 | PLC控制器,模糊PID控制算法 |
| 通信協議 | 以太網接口TCP/IP協議 |
| 設備內部溫度反饋 | 設備罐內部溫度、制冷系統冷凝溫度、壓縮機吸氣溫度、冷卻水溫度(水冷設備有) |
| 加熱 | 指系統最大的加熱輸出功率(根據各型號) 加熱器有三重保護,獨立溫度限制器,確保加熱系統安全 加熱功率10kW采用調壓器,加熱功率輸出控制采用4~20mA線性控制 |
| 制冷能力 | 指在不同的溫度具備帶走熱量的能力(理想狀態下),實際工況需要考慮環境散熱,請適當放大,并且做好保溫措施。 |
| 高溫降溫模塊 | 可以從高溫150度降溫模塊 |
| 循環泵流量、壓力 | 磁力驅動泵 |
| max | 110L/min 2.5BAR | 150L/min 2.5BAR | 200L/min 2.5BAR | 300L/min 2.5BAR |
| 電源 380V50HZ | 24kW max | 38kW max | 58kW max | 95kW max |
| 外型尺寸(水冷) cm | 100*150*185 | 100*150*185 | 200*145*205 | 200*145*205 |
| 壓縮機 | 艾默生谷輪渦旋柔性壓縮機 |
| 蒸發器 | 板式換熱器 |
| 制冷附件 | 艾默生/丹佛斯品牌 干燥過濾器、油分離器等 |
| 節流方式 | 電子膨脹閥 |
| 操作面板 | 7寸彩色觸摸屏,溫度曲線顯示\EXCEL 數據導出 |
| 安全防護 | 具有自我診斷功能;相序斷相保護器、冷凍機過載保護;高壓壓力開關,過載繼電器、熱保護裝置等多種安全保障功能。 |
| 制冷劑 | R-404A/R507C |
| 電子泵用接口 | DN50 PN10 RF | DN65 PN10 RF | DN80 PN10 RF | DN100 PN10 RF |
| 水冷型 W | 帶W型號為水冷型 |
| 水冷冷凝器 | 特別注意本系列產品水路設備冷凝器采用板式換熱器,需要冷水機供水或低硬度自來水需要凈水過濾器 |
| 冷卻水 25度 | 7m3/H DN40 | 12m3/H DN50 | 17m3/H DN50 | 24m3/H DN65 |
| 外殼材質 | 冷軋板噴塑 (標準顏色7035) |
| 溫度擴展 | -40℃~150℃ |
本內容版權歸無錫冠亞恒溫制冷技術有限公司所有,轉載請說明出處www.xiaofentu.com,盜版必究!
咨詢合作:400-100-3173